USR-N668 MODBUS TCP功能调试步骤
2020-09-07


一、调试方法准备工作:
用USB-RS232串口线接电脑和USR-N668 232串口。
N668反面小盖打开,将拨码开关拨到232位置。
N668网口用网线连接电脑网口,电脑IP和USR-N668的IP设置同一网段。
二、参数设置:
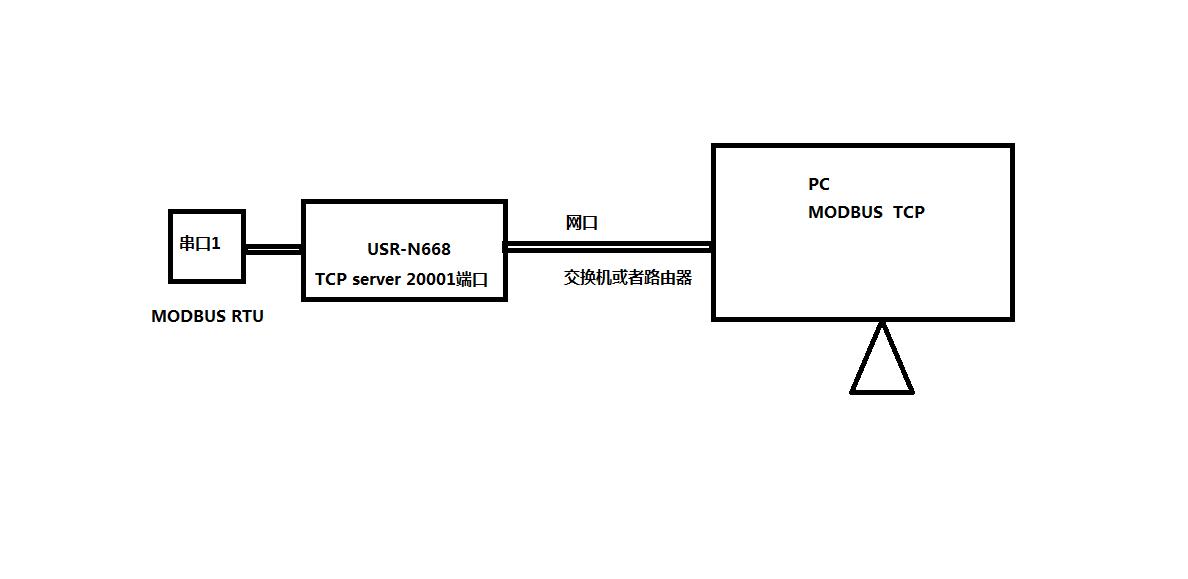
工业级八串口服务器USR-N668网口用网线连接电脑网口,电脑IP和USR-N668的IP设置同一网段。USR-N668默认IP是192.168.0.7。因此电脑设置静态IP,192.168.0.201,子网掩码 255.255.255.0,网关192.168.0.1。
1、修改IP获取方式DHCP:
用N668设置软件搜索USR-N668的IP,192.168.0.7,USR-N668用串口设置软件设置DHCP,动态获取IP。


2、连接路由器搜索IP:
N668网口用网线接路由器,电脑也连接同一个路由器。用N668设置软件搜索USR-N668的IP 192.168.12.118
3、设置参数:
在浏览器输入N668的IP,可以登录N668的内置网页。设置串口一参数工作方式TCP server 本地端口20001 开启MODBUS TCP功能。网页设置参数完成之后,重启N668。



三、数据传输调试:
在电脑下载,并安装打开MODBUS SLAVE和MODBUS POLL 软件。软件建立TCP连接,USB-RS232串口线接N668串口一和电脑,改变MODBUS SAVLE从机寄存器地址数据,对应MODBUS POLL 寄存器地址数据改变,就可以实现N668串口和网络之间数据传输。





