
一、实现功能
实现串口设备与上位机之间的数据透传。
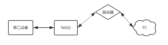
二、数据流向

三、资料下载
1、N668说明手册
3、N668设置软件
4、串口调试助手
四、测试
1、将串口服务器USR-N668的串口通过串口线(或USB 转串口线)与PC相连接,检测硬件连接无错误后,接入我们配送的电源适配器,给668供电。
2、按路径:控制面板找到“windows防火墙”和“更改适配器设置”选项,关闭防火墙并禁用与本次测试无关的网卡。并关闭电脑杀毒软件。


3、给电脑设置静态IP,设置成668同网段IP:192.168.0.201 。

4、打开浏览器,进入668的内置网页,默认IP为:192.168.0.7,用户名和密码均为admin。(进不去内置网页:清除浏览器所有缓存,更换其他浏览器进行尝试)

5、网络IP设置中,设置为DHCP动态IP,然后系统页面重启设备,参数需要重启生效。


6、N668网线直连路由器,电脑设置为DHCP网线直连路由器,打开668设置软件,通过网络搜索,刷新设备列表,可以确认668此时的IP为:172.16.14.68。668的IP也可以在路由器内置网页确认。

7、用路由器已分配的IP进入668内置网页,串口转网络确认确认串口参数是115200,N,8,1。

8、串口转网络确认工作方式为:TCP SERVER,本地端口号为20001。
TCP CLIENT的目标IP=TCP SERVER的本地IP
TCP CLIENT的目标端口=TCP SERVER的本地端口(这个端口可以随意设置,只要不是特殊端口或重复端口就可以)

9、打开测试软件“USR-TCP232-Test.exe”,串口端设置,选择已经确认的COM口(可在设备管理器确认)以及串口参数,串口波特率设置为115200,串口参数设置为None/8/1,点击打开,打开串口。网络端设置,协议类型选择TCP Client模式,服务器IP地址输入192.168.0.7,服务器端口号输入20001,点击连接建立TCP连接。

10、在串口和网络之间进行数据收发测试,串口到网络的数据流向是:PC串口->668串口->668以太网口->PC网络;网络到串口的数据流向是:PC网络->668以太网口->668串口->PC串口。具体演示如下图所示:



